配臺車的油壓重型材料架使用說明
配臺車的油壓重型材料架主要由料架,臺車,承料架,油壓系統和電氣系統組成。臺車和承料架是為了方便材料的裝卸,油壓系統保證了材料裝卸的方便性,而電氣系統是為了更好保證其精度和可靠性。
一、配臺車的油壓重型材料架結構特點:

1.臺車 2.料架主軸 3.材料 4.支承臂 5.油缸
材料架部分
1、主軸采用油壓擴張系統漲緊材料漲緊力大,安全性好。
2、主軸末端采用支撐臂的形式,而且采用雙油缸拉伸,提高穩定性。
3、料架自動運轉時具有自動保壓功能。
臺車部分
1、采用液壓升降系統,使材料升降平穩,安全性好。
2、采用電子限位開關,有效的控制臺車進退行程。
3、配合承料架,保證安全準確上料。
二、配臺車的油壓重型材料架安裝要點:
本機械安裝較容易,一般廠房的水泥地即可,安裝時只需用擴張螺絲固定。
1、如機械上有涂防銹油,請務必清除。并在加油部位予以加潤滑油。
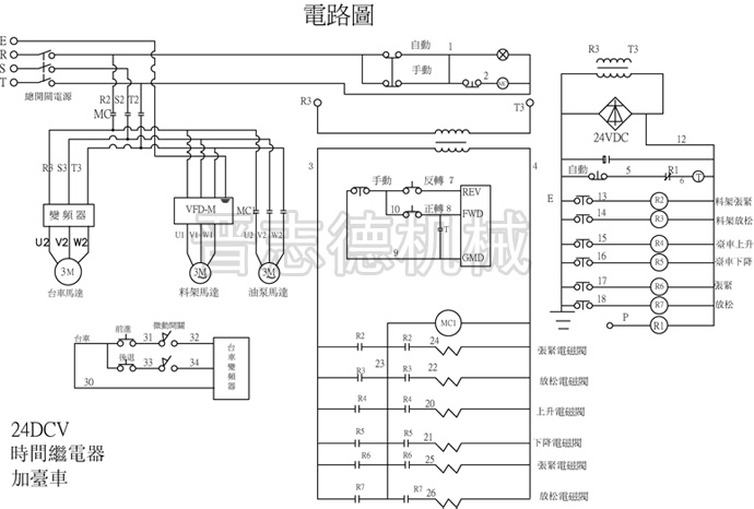
2、本機械使用電源線路請參照電氣圖裝配。

三、配臺車的油壓重型材料架注意事項:
1、機械必須做接地處理,以免發生觸電事件及電路干擾。
2、本機械料架中心線與沖床的中心線必須同一直線。
3、操作油壓擴張,按放松時可把材料放入料架,按擴張時材料會被張緊。
四、配臺車的油壓重型材料架操作過程:
1、將材料放在臺車上,穩定;同時張開兩支承臂,使其不影響上料。
2、將裝載材料的臺車按前啟動,到材料接近料架主軸時,停止穩定后,上升臺車臺面使材料升高到中心,與料架主軸中心齊高時停止,同時油壓擴張按放松,使臺車繼續前進,擋材料軸向中心面與撐板上的刻度重合時,停止前進,同時關閉兩支承臂,后下降退車到原位。
3、材料放好后,按油壓擴張漲緊時,材料被張緊。
五、配臺車的油壓重型材料架保養檢查:
1、定期檢查
作業期間每6個月或使用1000個小時需實施一次檢修及保養外還需作如下例行檢查:A.外部配線是否有變形,損傷﹑漏電﹑短路等狀況。B.操作面盤上的開關檢查:面盤按鈕接點是否導通是否有油污附著,接觸是否良好。C.正時凸輪開關的檢查:轉動及動作是否正常是否有油污附著,接觸部位是否有磨擦。D.控制盤內繼電器各接點是否都完好。E.油壓重型材料架所配膠管是否良好。
2、液壓油及潤滑油使用注意事項
①重型材料架液壓工作站使用HL32#液壓油,每六個月更換一次
②減速機使用20#齒輪油,3個月更換一次
③齒輪鏈條使用鈣基潤滑脂,3個月更換一次
④臺車、潤滑使用HL32#液壓油,每班2次
文章發表:http://www.jzjxjy.net.cn/news_tczxclj.html




